Product Summary
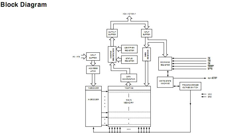
The AT49BV163D-70CU is a 2.7-volt 16-megabit Flash memory organized as 1,048,576 words of 16 bits each or 2,097,152 bytes of 8 bits each. The x16 data appears on I/O0 - I/O15; the x8 data appears on I/O0 - I/O7. The AT49BV163D-70CU is divided into 39 sectors for erase operations. The device is offered in a 48-lead TSOP and a 48-ball CBGA package. The AT49BV163D-70CU has CE and OE control signals to avoid any bus contention. This device can be read or reprogrammed using a single power supply, making it ideally suited for in-system programming.
Parametrics
AT49BV163D-70CU absolute maximum ratings: (1)Temperature under Bias:-55℃ to +125℃; (2)Storage Temperature:-65℃ to +150℃; (3)All Input Voltages(including NC Pins) with Respect to Ground:-0.6V to +6.25V; (4)All Output Voltages with Respect to Ground:-0.6V to VCC + 0.6V.
Features
AT49BV163D-70CU features: (1)Data Polling, Toggle Bit, Ready/Busy for End of Program Detection; (2)RESET Input for Device Initialization; (3)Sector Lockdown Support; (4)TSOP and CBGA Package Options; (5)Top or Bottom Boot Block Configuration Available; (6)128-bit Protection Register; (7)Minimum 100,000 Erase Cycles; (8)Common Flash Interface (CFI); (9)Green (Pb/Halide-free) Packaging; (10)Low-power Operation: 10 mA Active, 15 μA Standby; (11)Supports Reading and Programming from Any Sector by Suspending Erase of a Different Sector; (12)Supports Reading Any Byte/Word in the Non-suspending Sectors by Suspending Programming of Any Other Byte/Word; (13)Fast Word Program Time:10 μs; (14)Fast Sector Erase Time:100 ms; (15)Single Voltage Read/Write Operation: 2.65V to 3.6V; (16)Fast Read Access Time:70 ns.
Diagrams

| Image | Part No | Mfg | Description | ![]() |
Pricing (USD) |
Quantity | ||||||||||||
|---|---|---|---|---|---|---|---|---|---|---|---|---|---|---|---|---|---|---|
![]() |
![]() AT49BV163D-70CU |
![]() Atmel |
![]() Flash 16M 3V BOTTOM BOOT- 70NS BTTM BT |
![]() Data Sheet |
![]() Negotiable |
|
||||||||||||
| Image | Part No | Mfg | Description | ![]() |
Pricing (USD) |
Quantity | ||||||||||||
![]() |
![]() AT490JB |
![]() NKK Switches |
![]() Switch Hardware RND CLR/WH CAP LED |
![]() Data Sheet |
![]() Negotiable |
|
||||||||||||
![]() |
![]() AT490JC |
![]() NKK Switches |
![]() Switch Hardware RND CLR/RED CAP LED |
![]() Data Sheet |
![]() Negotiable |
|
||||||||||||
![]() |
![]() AT490JD |
![]() NKK Switches |
![]() Switch Hardware RND CLR/AMBR CAP LED |
![]() Data Sheet |
![]() Negotiable |
|
||||||||||||
![]() |
![]() AT490JE |
![]() NKK Switches |
![]() Switch Hardware RND CLR/YLW CAP LED |
![]() Data Sheet |
![]()
|
|
||||||||||||
![]() |
![]() AT490JF |
![]() NKK Switches |
![]() Switch Hardware RND CLR/GRN CAP LED |
![]() Data Sheet |
![]() Negotiable |
|
||||||||||||
![]() |
![]() AT494 |
![]() NKK Switches |
![]() Switch Hardware PROTECTIVE GUARD KB |
![]() Data Sheet |
![]()
|
|
||||||||||||
(China (Mainland))













